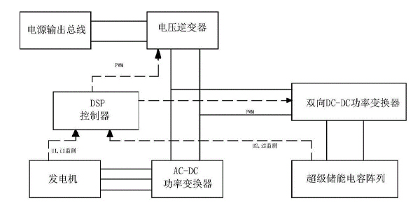
方案四
本方案是設計一種新型的直流屏。我們知道蓄電池組容量的選擇必須同時滿足兩個條件,第一是滿足沖擊負荷最大放電電流合閘要求。第二是滿足經常負荷電流下的時間要求,當根據沖擊負荷最大電流選擇的電池容量,安時數,大于經常負荷的容量要求時,就可以將超級電容器與蓄電池組組成復合電源,由超級電容器承擔沖擊負荷,由蓄電池承擔經常負荷,蓄電池組的容量就按經常負荷的要求選小些,這樣既降低了成本、減小了維護量,同時又使蓄電池組免受大電流的沖擊而延長使用壽命。這種復合電源的原理如圖所示L、R 的作用同方案二R1 的選擇同方案一。
另外,也可將具有,超高倍率放電能力的鎘鎳蓄電池換成同等容量的免維護鉛酸蓄電池,按圖與超級電容器組成復合電源,這樣既保留了蓄電池體積小的特點,